Someca 670
-
jean claude 2320
- Fiatagrinaute de Paladium

- Messages : 3459
- Enregistré le : 15 avr. 2017 01:00
- Localisation : Béarn, Vic-Bilh
- x 295
- x 211
Re: Someca 670
Salut
J ai pas le matos pour faire le test du régulateur mais
- le test de la Dynamo avec l ampoule l ampoule s allume bien donc la Dynamo marche
- ma batterie débranché a un voltage de 12,60 et branché moteur a mi régime 12,44 donc à mon avis elle ne cherche pas sauf erreur de ma part
Et mon voyant de tableau de bord ne s allumé toujours pas quand je met le contact
Je trouve que ça ressemble à de mauvais branchement non ?
A mon avais si je règle le problème du voyant je règle le problème de charge le circuit de charge dois être mal branché
Si quelqu’un a le schéma électrique je suis preneur
Merci d avance
J ai pas le matos pour faire le test du régulateur mais
- le test de la Dynamo avec l ampoule l ampoule s allume bien donc la Dynamo marche
- ma batterie débranché a un voltage de 12,60 et branché moteur a mi régime 12,44 donc à mon avis elle ne cherche pas sauf erreur de ma part
Et mon voyant de tableau de bord ne s allumé toujours pas quand je met le contact
Je trouve que ça ressemble à de mauvais branchement non ?
A mon avais si je règle le problème du voyant je règle le problème de charge le circuit de charge dois être mal branché
Si quelqu’un a le schéma électrique je suis preneur
Merci d avance
-
jean claude 2320
- Fiatagrinaute de Paladium

- Messages : 3459
- Enregistré le : 15 avr. 2017 01:00
- Localisation : Béarn, Vic-Bilh
- x 295
- x 211
Re: Someca 670
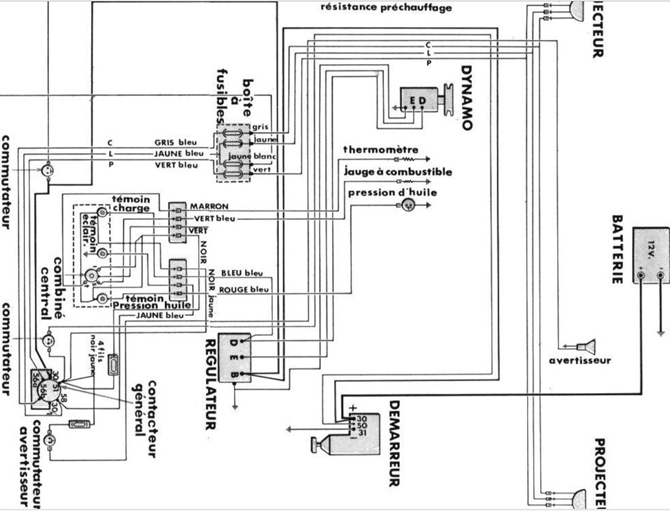
Bonsoir, voici celui du 750:
Re: Someca 670
Comment on sait qu’elle borne est quoi sur la Dynamo ? La quelle est le d le e et la masse
-
jean claude 2320
- Fiatagrinaute de Paladium

- Messages : 3459
- Enregistré le : 15 avr. 2017 01:00
- Localisation : Béarn, Vic-Bilh
- x 295
- x 211
Re: Someca 670
Sur le régulateur :
- si les 2 fils bleus sont ensembles, c'est le D (dynamo) qui est bleu.
- les 2 gros ensembles B (batterie)
- DONC celui du milieu E (excitation) va à la dynamo
-le 3è doit être la masse.
Normalement il y a des lettres gravées sur la dynamo et le régulateur.
- si les 2 fils bleus sont ensembles, c'est le D (dynamo) qui est bleu.
- les 2 gros ensembles B (batterie)
- DONC celui du milieu E (excitation) va à la dynamo
-le 3è doit être la masse.
Normalement il y a des lettres gravées sur la dynamo et le régulateur.
Re: Someca 670
Et pour mon aiguille de température et l aiguille de jauge à carburant qui monte au plafond une idée ?
-
jean claude 2320
- Fiatagrinaute de Paladium

- Messages : 3459
- Enregistré le : 15 avr. 2017 01:00
- Localisation : Béarn, Vic-Bilh
- x 295
- x 211
Re: Someca 670
Elle est à la masse.
Il faudrait bien brosser ces vis de connexion sur la dynamo et le régulateur et du wd 40 pour que ce soit franc.Fil marron foncé un peu esquinté à la cosse?
Ensuite les charbons à voir.
Il faudrait bien brosser ces vis de connexion sur la dynamo et le régulateur et du wd 40 pour que ce soit franc.Fil marron foncé un peu esquinté à la cosse?
Ensuite les charbons à voir.
Re: Someca 670
Salut je vais changer le cosse du fil maron
J ai pas bien compris t on message le gros fil marron n est pas à la masse moi c est le vert c est normal ?
Je vous met une photo de mon régulateur on voie les note des cosse et de la Dynamo dite moi si vous voyez un mauvais banchement Les charbons sont ok
J ai pas bien compris t on message le gros fil marron n est pas à la masse moi c est le vert c est normal ?
Je vous met une photo de mon régulateur on voie les note des cosse et de la Dynamo dite moi si vous voyez un mauvais banchement Les charbons sont ok
